完整的隧道施工工艺流程图,给你们整理好了
完整的隧道施工工艺流程图,给你们整理好了

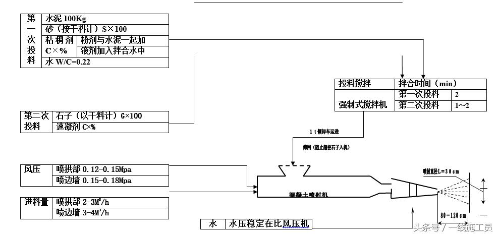
分次投料及喷射工艺流程图

跟管钻进长大管棚施工工艺流程图

光面爆破施工工艺流程图

喷射砼施工工艺流程框图

浅埋暗挖法施工程序框图

湿喷混凝土施工工艺流程图

竖井施工工艺框图

微震爆破施工工艺流程图

小导管注浆工艺流程图

预应力锚索施工工艺流程

钻爆法施工工艺流程图

衬砌施工工艺流程图


相关标签:
-
- 幼儿园最流行的手掌印画
-
2025-05-06 00:32:20
-
- 《穿越火线》新角色龙女上线,头上有犄角身后没尾巴
-
2025-05-06 00:30:05
-
- 毁童年!《虹猫蓝兔七侠传》将拍真人版,她能演好蓝兔吗?
-
2025-05-05 07:16:44
-
- 广西三个四线城市玉林梧州北海,哪座城市有进入三线的希望?
-
2025-05-05 07:14:29
-
- AI猫猫火遍全网,“电子猫”快要比真猫还好吸了
-
2025-05-05 07:12:14
-
- 写作中,标点符号如何占作文格?
-
2025-05-05 07:09:58
-
- 世界首富“换人”,身价1.35万亿,反超马斯克,是马云的8倍
-
2025-05-05 07:07:43
-
- 欧文19岁女儿不顾其父反对,断然参加《爱情岛》,采访对话很有趣
-
2025-05-05 07:05:28
-
- 女生聊天敷衍你的表现,女生不主动联系但回复
-
2025-05-05 07:03:13
-
- 美“幽灵舰队”罕见现身日本,幽灵舰队霸主计划已经进入新阶段
-
2025-05-05 07:00:58
-
- 没有和平的年代,只有和平的国家!真实的利比亚撤侨有多凶险?
-
2025-05-05 06:58:43
-
- 探访安徽三线军工厂,军工代号“942”,生产56式步枪子弹
-
2025-05-05 06:56:27
-
- 四本主角穿越诸天万界的小说,都是公认的好书,带你摆脱书荒
-
2025-05-05 06:54:12
-
- 观音菩萨的真实来历 怪不得在西游记中地位这么高!
-
2025-05-05 06:51:57
-
- 当年,张国荣的遗体被送进火化炉,身高180的唐鹤德哭得像个孩子
-
2025-05-05 06:49:41
-
- 10件最损“阴德”的事,不要去做!
-
2025-05-05 06:47:25
-
- 想灌香肠的要收藏!这配方我用了15年,没有腥味,腊肠嚼劲十足
-
2025-05-05 06:45:10
-
- 西安周边适合“一日游”的线路(1)——柞水“牛背梁”一日游
-
2025-05-05 06:42:54
-
- 快手潘长江警告吴召国:不要骂人,吴召国:凭什么连麦
-
2025-05-05 06:40:39
-
- 春节的由来
-
2025-05-05 06:38:24



许凯妈妈旧照,看到他妈妈年轻时的样子,才知道他为啥这么帅气
丰田推出的倒三轮摩托车,只要1万多,可惜国内没有卖的